江苏江南生态碳科技(集团)股份有限公司是国际领先的大气污染治理环保企业,为全球范围内的脱硫、脱硝、除尘、酸性气处理、FCC尾气处理等治理工程提供从设计、建设到运营服务的先进整体解决方案。公司拥有化工工程甲级设计资质、环保工程甲级设计资质和环保设施一级运营资质,具备EPC工程总承包、特许经营及承包运行等资质,是国家高新技术企业、中国氨法脱硫标准的第一起草单位。
江苏江南生态碳科技(集团)股份有限公司是国际领先的大气污染治理环保企业,为全球范围内的脱硫、脱硝、除尘、酸性气处理、FCC尾气处理等治理工程提供从设计、建设到运营服务的先进整体解决方案。公司拥有化工工程甲级设计资质、环保工程甲级设计资质和环保设施一级运营资质,具备EPC工程总承包、特许经营及承包运行等资质,是国家高新技术企业、中国氨法脱硫标准的第一起草单位。
江苏江南生态碳科技(集团)股份有限公司是国际领先的大气污染治理环保企业,为全球范围内的脱硫、脱硝、除尘、酸性气处理、FCC尾气处理等治理工程提供从设计、建设到运营服务的先进整体解决方案。公司拥有化工工程甲级设计资质、环保工程甲级设计资质和环保设施一级运营资质,具备EPC工程总承包、特许经营及承包运行等资质,是国家高新技术企业、中国氨法脱硫标准的第一起草单位。
江苏江南生态碳科技(集团)股份有限公司是以生态碳科技为基础,为能源、化工、储能、农牧业等行业提供减污、降碳、生态循环绿色产业链解决方案的高科技企业,为客户提供全生态产业链方案设计、投资、建设和运营服务。 公司致力于用卓越科技解决工业污染、绿色能源发展、新型农业发展,改善人类生存环境。 公司是国家高新技术企业、中国氨法脱硫标准的第一起草单位。拥有化工工程甲级设计资质、环保工程甲级设计资质,具备EPC工程总承包、特许经营及承包运行等资质。已经通过ISO9001质量体系、ISO14001环境管理体系和ISO45001职业健康安全管理体系认证。
江苏江南生态碳科技(集团)股份有限公司是国际领先的大气污染治理环保企业,为全球范围内的脱硫、脱硝、除尘、酸性气处理、FCC尾气处理等治理工程提供从设计、建设到运营服务的先进整体解决方案。公司拥有化工工程甲级设计资质、环保工程甲级设计资质和环保设施一级运营资质,具备EPC工程总承包、特许经营及承包运行等资质,是国家高新技术企业、中国氨法脱硫标准的第一起草单位。
技术方案
2020年9月22日,国家主席习近平在第75届联合国大会上宣布,中国力争2030年前二氧化碳排放达到峰值,努力争取2060年实现碳中和目标。
我国能源结构以高碳的化石能源为主,化石能源占一次能源消费比重85%;每年由化石能源消费产生的碳排放量占全社会碳排放总量的近90%,其中煤炭作为“碳排放大户”。
实现“双碳经济”战略目标的核心举措包括:
积极有序发展风、光等新能源;
积极推广碳捕集利用(CCU)技术;
积极发展植物工厂产业链技术。
新能源的间歇性和不稳定性特点,限制了其发展规模,因此,积极发展储能技术是解决这一问题的关键。目前,氢储能是比较公认的重要路线,氢作为一种清洁、高效的二次能源,可以解决新能源消纳问题,但其先天存在的安全问题影响其储存和运输的经济性,无法大规模推广应用。
目前国内外广泛采用有机胺法碳捕集与封存技术(CCUS),存在有机胺价格高,必须再生使用;脱除下来的CO2没有去想,封存困难,且成本高昂,无法大规模推广使用。
因此,寻求一种既能解决新能源消纳储存,又能经济高效的实现碳捕集的技术,是实现“双碳经济”战略目标的关键。江南环保ADSC技术,已通过中国电力企业联合会组织,由两位院士领衔、七位行业权威专家进行的成果鉴定,一致认为“该技术世界领先,建议全面推广应用,必将为我国实现双碳目标提供强有力的技术支持”。以ADSC技术为核心引擎,全面推广脱硫脱碳一体化绿色产业链:利用新能源发电——电解水制绿氢——绿氢制绿氨——绿氨脱硫脱碳副产硫酸铵/碳酸氢铵绿色化肥——植物工厂,同时解决了氢储能和CCUS无法大规模推广应用的问题。

绿氨技术
目前普遍采用的工业化合成氨生产中,所需的氮可自空气中直接获得,而氢的来源则为天然气、煤炭、石油、生物质及水。随着“双碳”经济的发展,氢的来源势必最终依赖生物质与水。制氨所需的能源也势必从目前主要的化石能源(包括石油、天然气、煤炭等)最终走向新能源能(风光核),合成氨必然走向风光核分布式制绿色氨的光辉道路。
合成氨物质在1774年就已被发现,迄今为止,人类对氨的认知已有240年以上,跨越了四个世纪,合成氨产业化成功之果(1913年9月投产)距今已超过100年,技术非常成熟并在持续优化创新中。
目前,在“双碳”背景下,绿氨技术将成为全球脱碳新途径,全社会正在酝酿一场规模宏大的“氨能源新风暴”。在中国,以新一代可再生、环境友好的氨燃料,取代传统燃料势在必行,“氨经济”无碳清洁能源的提法,不仅切实可行,且对中国有着尤其重要的意义。
目前国内外多家公司进行了多个绿氨项目建设,为江南环保ADSC技术推广提供了坚实基础。
绿氨项目一览表

目前国内外多家公司已着手大力开发绿氨相关应用,主要包括电力、汽车、航运、空运、氢储能等方面,为绿氨技术推广提供了坚实基础。
绿氨应用情况一览表


氨回收综合利用解决方案
工艺流程
炼化酸性水氨回收技术
炼化酸性水氨回收技术采用单塔加压汽提+氨精制+压缩冷凝工艺处理酸性水,回收液氨。

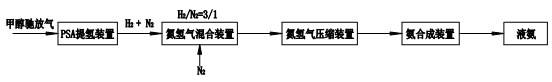
含氢尾气制合成氨
甲醇驰放气等含氢尾气制合成氨技术,采用PSA提氢技术回收H2,与氮气混合后压缩送氨合成装置。

技术优势
氨来源的多元化解决方案,解决了客户的后顾之忧;
回收氨满足氨法脱硫需要,实现已废治废;
氨源配置,大幅度降低氨法脱硫运行成本。
性能指标
产品液氨满足《液体无水氨》GB 536-88;
副产氨水浓度为20%~28%,氨水中酚、硫化物含量≤5ppm;
副产粗酚浓度≥80%。

